IGNITION SYSTEM [SKYACTIV-G (WITHOUT CYLINDER DEACTIVATION (US))]
IGNITION SYSTEM [SKYACTIV-G (WITHOUT CYLINDER DEACTIVATION (US))]
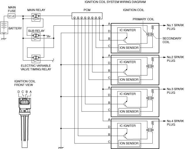
SM2565299
id0118u0108200
IGNITION SYSTEM
Outline
-
• A direct ignition coil for independent ignition control has been adopted.• An ignition coil built-into the ion sensor has been adopted.• An iridium spark plug has been adopted.
Structural View
am3zzn00007322
|
Structure
-
• Consists of the following parts:
|
Spark plug
|
(See SPARK PLUG.)
|
|
Ignition coil
|
(See IGNITION COIL.)
|
SPARK PLUG
Purpose, Function
-
• The spark plug generates spark, ignition of the air-fuel mixture occurs, and combustion of the air-fuel mixture is triggered.
Construction
-
• The spark plug is installed to the cylinder head.
am3zzn00008214• Iridium on the center electrode and platinum on the ground electrode are used (iridium spark plug).
am6zzn00002442• Because iridium has excellent durability, extreme thinning on the center electrode is achieved.
IGNITION COIL
Purpose, Function
-
• The ignition coil generates high voltage by electromagnetic induction to discharge the spark plug.
Construction
-
• The ignition coil is installed to the upper part of the spark plug (direct ignition coil).• With the adoption of the direct ignition coil, the ignition system parts have been simplified. As a result, voltage decrease is suppressed and ignition performance for the spark plug is stabilized.
am3zzn00008215
-
• The ignition coil is built into the igniter and ion sensor. For the ion sensor, refer to CONTROL SYSTEM. (See ION SENSOR [SKYACTIV-G (WITHOUT CYLINDER DEACTIVATION (US))].)
Operation
-
• Optimum ignition timing is performed according to the driving conditions by integrating the ignition control function into the PCM.
amxuun00002233




