WARNING/INDICATION/ALARM [INSTRUMENT CLUSTER]
WARNING/INDICATION/ALARM [INSTRUMENT CLUSTER]
SM2334299
id092200055543
High engine coolant temperature warning indication
Purpose
-
• The high engine coolant temperature warning indication warns the driver that the engine coolant temperature is high and that there is the danger of overheating.
Functions
-
• The indication condition of the high engine coolant temperature warning indication is as shown in the figure.
am3zzn00006835
Structure/Construction
-
• The high engine coolant temperature warning indication is displayed in the multi-information display.
am3zzn00006836• A warning message in the center display is displayed when the high engine coolant temperature warning light is turned on or flashed. For the message content and verification method, refer to the [CENTER DISPLAY] in the workshop manual.• A warning message is displayed in the multi-information display simultaneously with the high engine coolant temperature warning indication. For the message content and verification method, refer to the [MULTI-INFORMATION DISPLAY]. (See MULTI-INFORMATION DISPLAY.)
Operation
-
High engine coolant temperature indication
-
1. When the instrument cluster receives (1) an engine coolant temperature signal from the PCM via CAN communication while the ignition is switched ON (engine on), it displays (2) the high engine coolant temperature indication in the multi-information display.
am3zzn00006837
Master warning indication
Purpose
-
• The master warning indication warns the driver that any of the following malfunctions is occurring.
-
― Power supply system malfunction― Brake switch malfunction― Engine oil solenoid valve malfunction― Global central configuration error― Electric power steering (EPS) system malfunction (master warning light only)
-
Functions
-
• The instrument cluster displays the master warning indication on based on the following CAN signals:
|
Signal name |
Sending module/part name |
Communication method |
|---|---|---|
|
Power supply system error signal
|
PCM
|
HS-CAN
|
|
Brake switch No.1 error signal
|
||
|
Brake switch No.2 error signal
|
||
|
Engine oil solenoid valve error signal
|
||
|
Global central configuration error signal
|
Structure/Construction
-
• The master warning indication is displayed in the multi-information display.
am3zzn00006838• A warning message in the center display is displayed when the warning light is turned on or flashed. For the message content and verification method, refer to the [CENTER DISPLAY] in the workshop manual.• For vehicles with the multi-information display, a warning message is displayed in the multi-information display simultaneously with the master warning indication. For the message content and verification method, refer to the [MULTI-INFORMATION DISPLAY]. (See MULTI-INFORMATION DISPLAY.)
Operation
-
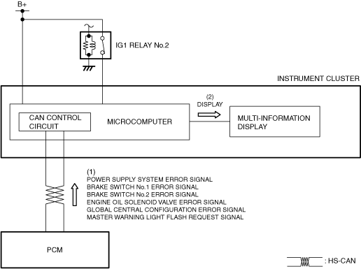
1. When the instrument cluster receives (1) each error signal via CAN communication from the PCM, it displays (2) the master warning indication in the multi-information display.
am3zzn00006839
|
Low fuel warning light/Low fuel warning indication
Purpose
-
• The low fuel warning light/low fuel warning indication warns the driver that the remaining fuel level is low.
Functions
-
Low fuel warning light
-
• The instrument cluster calculates the remaining fuel amount based on the following signals, and if the calculated remaining fuel amount is approx. 9 L {2 US gal, 2 Imp gal} (fuel gauge indicates remaining 2 segments), it turns the low fuel warning light on.
|
Signal name |
Sending module/part name |
Communication method |
|---|---|---|
|
Fuel gauge sender unit voltage signal
|
Electrical supply unit (ESU)
|
HS-CAN
|
|
Fuel injection amount signal
|
PCM
|
HS-CAN
|
|
Vehicle speed signal
|
-
Low fuel warning indication
-
• The instrument cluster calculates the remaining fuel amount based on the following signals, and if the calculated remaining fuel amount is approx. 11 L {2.9 US gal, 2.4 Imp gal} (fuel gauge indicates remaining 7 segments), it displays the low fuel warning indication.
|
Signal name |
Sending module/part name |
Communication method |
|---|---|---|
|
Fuel gauge sender unit voltage signal
|
Electrical supply unit (ESU)
|
HS-CAN
|
|
Fuel injection amount signal
|
PCM
|
HS-CAN
|
|
Vehicle speed signal
|
Structure/Construction
-
• The low fuel warning light is built into the instrument cluster.• The low fuel warning indication is displayed in the multi-information display.
am3zzn00006840• A warning message in the center display is displayed when the low fuel warning light/low fuel warning indication is displayed/turned on. For the message content and verification method, refer to the [CENTER DISPLAY] in the workshop manual.• For vehicles with the multi-information display, a warning message is displayed in the multi-information display simultaneously with the low fuel warning indication. For the message content and verification method, refer to the [MULTI-INFORMATION DISPLAY]. (See MULTI-INFORMATION DISPLAY.)
Operation
-
Low fuel warning light
-
1. When the instrument cluster receives (1) the fuel gauge sender unit voltage signal from the electrical supply unit (ESU), and the fuel injection amount and vehicle speed signals from the PCM via CAN communication while the ignition is switched ON (engine off or on), it calculates (2) the remaining fuel amount based on each signal.2. The instrument cluster turns the transistor on (3) if the remaining fuel amount calculated based on each signal is approx. 9 L {2 US gal, 2 Imp gal}.3. When the transistor turns on, a ground circuit with the low fuel warning light is established and the low fuel warning light turns on (4).
am3zzn00006841
-
Low fuel warning indication
-
1. When the instrument cluster receives (1) the fuel gauge sender unit voltage signal from the electrical supply unit (ESU), and the fuel injection amount and vehicle speed signals from the PCM via CAN communication while the ignition is switched ON (engine off or on), it calculates (2) the remaining fuel amount based on each signal.2. The instrument cluster displays (3) the low fuel warning indication in the multi-information display if the remaining fuel amount calculated based on each signal is approx. 11 L {2.9 US gal, 2.4 Imp gal}.
am3zzn00006842
Seat belt warning light/Seat belt warning indication
Purpose
-
• The seat belt warning light warns the driver that a seat belt is not fastened.
Functions
-
• The instrument cluster flashes/turns on the seat belt warning light based on the following signals:
U.S.A. and Canada
|
Signal name |
Sending module/part name |
Communication method |
|---|---|---|
|
Vehicle speed signal
|
PCM
|
HS-CAN
|
|
Driver’s side buckle switch signal
|
Dash-electrical supply unit
|
|
|
Passenger’s side buckle switch signal
|
sophisticated airbag sensor (SAS) control module
|
|
|
Passenger seat status signal
|
Except U.S.A. and Canada
|
Signal name |
Sending module/part name |
Communication method |
|---|---|---|
|
Vehicle speed signal
|
PCM
|
HS-CAN
|
|
Driver’s side buckle switch signal
|
Dash-electrical supply unit
|
|
|
Passenger’s side buckle switch signal
|
SAS control module
|
|
|
Occupancy sensor signal
|
-
Driver’s side/passenger’s side seat belt warning light display function (U.S.A. and Canada)
-
• The driver’s side/passenger’s side seat belt warning light has a warning for when the vehicle is stopped, while the vehicle is being driven, and subsequent warnings while the vehicle is being driven.
-
Warning while vehicle is stopped
-
• When all of the following conditions are met, the light flashes/turns on.
-
― Ignition is switched ON (engine off or on)― Driver’s side buckle switch on signal (seat belt unfastened) is detected― Passenger seat status signal (adult) or (child) (occupant in passenger seat) is detected (passenger’s side seat belt warning light only)
• The warning while the vehicle is being driven flashes/turns on in the pattern shown in the figure.
am6xun00002911 -
-
Warning while vehicle is driven
-
• When all of the following conditions are met, the light flashes/turns on.
-
― Vehicle speed is 20 km/h {12 mph} or more― Passenger seat status signal (adult) or (child) (occupant in passenger seat) is detected (passenger’s side seat belt warning light only)― After warning while vehicle is being driven operates, buckle switch off signal (seat belt fastened) to on signal (seat belt unfastened) is detected
• The warning while the vehicle is being driven flashes/turns on in the pattern shown in the figure.
am6xun00002912 -
-
Subsequent warning while vehicle is driven
-
• When all of the following conditions are met, the light flashes/turns on.
-
― Vehicle speed is 20 km/h {12 mph} or more― Passenger seat status signal (adult) or (child) (occupant in passenger seat) is detected (passenger’s side seat belt warning light only)― After warning while vehicle is being driven operates, buckle switch off signal (seat belt fastened) to on signal (seat belt unfastened) is detected
• The subsequent warning while vehicle is driven flashes/turns on in the pattern shown in the figure.
am6xun00002913 -
-
-
Driver’s side/passenger’s side seat belt warning light display function (except U.S.A. and Canada)
-
• The driver’s side/passenger’s side seat belt warning light has a warning for when the vehicle is stopped, while the vehicle is being driven, and subsequent warnings while the vehicle is being driven.
-
Warning while vehicle is stopped
-
• When all of the following conditions are met, the light turns on.
-
― Ignition is switched ON (engine off or on)― Driver’s side/passenger’s side buckle switch on signal (seat belt unfastened) is detected― Occupancy sensor on signal (occupant in passenger seat) is detected (passenger’s side seat belt warning light only)
-
-
Warning while vehicle is driven
-
• When all of the following conditions are met, the light flashes/turns on.
-
― Vehicle speed is 20 km/h {12 mph} or more― Driver’s side/passenger’s side buckle switch on signal (seat belt unfastened) is detected― Occupancy sensor on signal (occupant in passenger seat) is detected (passenger’s side seat belt warning light only)
• The warning while the vehicle is being driven flashes/turns on in the pattern shown in the figure.
am6xun00002914 -
-
Subsequent warning while vehicle is driven
-
• When all of the following conditions are met, the light flashes/turns on.
-
― Vehicle speed is 20 km/h {12 mph} or more― Occupancy sensor on signal (occupant in passenger seat) is detected (passenger’s side seat belt warning light only)― After warning while vehicle is being driven operates, buckle switch off signal (seat belt fastened) to on signal (seat belt unfastened) is detected
• The subsequent warning while vehicle is driven flashes/turns on in the pattern shown in the figure.
am6xun00002915 -
-
Structure/Construction
-
• The driver’s side seat belt warning light is built into the instrument cluster.
am3zzn00006853• The passenger’s side seat belt warning light is built into the indicator unit. For details on the passenger’s side seat belt warning light, refer to [INDICATOR UNIT]. (See INDICATOR UNIT [(US)].)
Operation
-
Driver’s side seat belt warning light
-
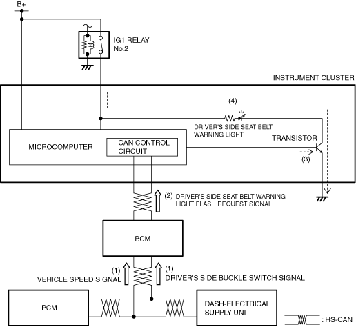
1. When the body control module (BCM) receives (1) a vehicle speed signal from the PCM and a driver’s buckle switch signal from the dash-electrical supply unit via CAN communication while the ignition is switched ON (engine off or on), it sends (2) a driver’s side seat belt warning light flash request signal to the instrument cluster.2. When the instrument cluster receives a driver’s seat belt warning light flash request signal from the body control module (BCM), it turns the transistor on (3) intermittently for flashing and continuously for illumination.3. When the transistor turns on intermittently, the driver’s seat belt warning light flashes (4).
am3zzn00006854
-
Driver’s side seat belt warning indication
-
1. When the body control module (BCM) receives (1) a vehicle speed signal from the PCM and a driver’s buckle switch signal from the dash-electrical supply unit via CAN communication while the ignition is switched ON (engine off or on), it sends (2) a driver’s side seat belt warning indication request signal to the instrument cluster.2. When the instrument cluster receives a driver’s side seat belt warning indication request signal from the body control module (BCM), it displays a driver’s side seat belt warning indication in the multi-information display.
am3zzn00006855
-
Passenger’s side seat belt warning light
-
• For the passenger’s side seat belt warning light operation, refer to [INDICATOR UNIT]. (See INDICATOR UNIT [(US)].)
Door-ajar warning light/Door-ajar warning indication/Trunk lid-ajar warning indication/Liftgate-ajar warning indication
-
― Door latch switch ON (door open) signal― Trunk lid latch switch ON (trunk lid open) signal (4SD)― Liftgate latch switch on (liftgate open) signal (5HB)
am3zzn00006856
|
Operation
-
Door-ajar warning light
-
1. The instrument cluster receives (1) a door latch switch ON (door open) signal or trunk lid latch switch ON (trunk lid open) signal (4SD)/liftgate latch switch on (liftgate open) signal (5HB) from the electrical supply unit (ESU) via CAN communication, it turns on (2) the transistor.2. When the transistor turns on, a ground circuit with the door-ajar warning light is established and the door-ajar warning light turns on (3).
am3zzn00006857
-
Door-ajar warning indication/Trunk lid-ajar warning indication/Liftgate-ajar warning indication
-
1. The instrument cluster receives (1) a door latch switch ON (door open) signal or trunk lid latch switch ON (trunk lid open) signal (4SD)/liftgate latch switch on (liftgate open) signal (5HB) from the electrical supply unit (ESU) via CAN communication, it displays (2) the door-ajar warning indication/trunk lid-ajar warning indication/liftgate-ajar warning indication in the multi-information display.
am3zzn00006858
Lights-on reminder warning alarm
Purpose
-
• The lights-on reminder warning alarm warns the driver that the TNS (parking lights) and headlights are not turned off.
Functions
-
• The body control module (BCM) controls the lights-on reminder warning alarm based on the following signals:
|
Signal name |
Sending module/part name |
Communication method |
|---|---|---|
|
TNS (parking lights) signal
|
Instrument cluster
|
HS-CAN
|
|
Driver’s side front door latch switch on (door open) signal
|
Electrical supply unit (ESU)
|
|
|
Auto light-OFF system OFF signal
|
-
• If the ignition is switched off or ACC when all the above vehicle condition signals are received, the body control module (BCM) operates the lights-on reminder alarm.• The lights-on reminder warning alarm is activated in the pattern shown in the figure.
am6xun00002893
Structure/Construction
-
• The lights-on reminder warning alarm is activated using the notification and warning speaker.
Operation
-
1. When the body control module (BCM) receives (1) a TNS (parking lights) signal from the Instrument cluster and a driver’s side front door latch switch on (door open) signal and auto light-OFF system OFF signal from the electrical supply unit (ESU) via CAN communication while the ignition is switched ACC or off, the body control module (BCM) sounds the notification and warning speaker (2) when it receives the lights-on reminder alarm request signal.
am3zzn00006859
Turn and hazard indicator alarm
|
Sound frequency (Hz)
|
Turn signal/hazard warning indicator lights turn off to on: 1,400
Turn signal/hazard warning indicator lights turn on to off: 1,300
|
|
Wave pattern
|
![]() |
Operation
-
1. When the body control module (BCM) receives (1) a turn signal/hazard warning indicator signal via CAN communication from the Instrument cluster, the body control module (BCM) sounds the notification and warning speaker (2).
am3zzn00006860
Seat belt warning alarm
Purpose
-
• The seat belt warning alarm warns the driver that a seat belt is not fastened.
Functions
-
• The instrument cluster controls the seat belt warning alarm based on the following signals.
U.S.A. and Canada
|
Signal name |
Sending module/part name |
Communication method |
|---|---|---|
|
Vehicle speed signal
|
PCM
|
HS-CAN
|
|
Driver’s side/passenger’s side buckle switch signal
|
SAS control module
|
|
|
Passenger seat status signal
|
Occupant classification sensor
|
Except U.S.A. and Canada
|
Signal name |
Sending module/part name |
Communication method |
|---|---|---|
|
Vehicle speed signal
|
PCM
|
HS-CAN
|
|
Driver’s side/passenger’s side buckle switch signal
|
SAS control module
|
|
|
Occupancy sensor signal
|
-
Driver’s side/passenger’s side seat belt warning alarm activation function (U.S.A. and Canada)
-
• The driver’s side seat belt warning alarm has a warning for when the vehicle is stopped.
-
Warning while vehicle is stopped
-
• When all of the following conditions are met, the alarm sounds.
-
― Ignition is switched ON (engine off or on)― Driver’s side buckle switch on signal (seat belt unfastened) is detected
• The warning while vehicle is stopped sounds in the pattern shown in the figure.
am6xun00002895 -
• The driver’s side/passenger’s side seat belt warning alarm has an initial warning and subsequent warning.-
Initial warning
-
• When all of the following conditions are met, the alarm sounds.
-
― Vehicle speed is approx. 20 km/h {12 mph} or more― Driver’s side/passenger’s side buckle switch on signal (seat belt unfastened) is detected― Passenger seat status signal (adult) or (child) (occupant in passenger seat) is detected (passenger’s side seat belt warning alarm only)
• The initial warning sounds in the pattern shown in the figure.
am6xun00002896 -
-
Subsequent warning
-
• When all of the following conditions are met, the alarm sounds.
-
― Vehicle speed is approx. 20 km/h {12 mph} or more― Passenger seat status signal (adult) or (child) (occupant in passenger seat) is detected (passenger seat belt warning alarm only)― After initial warning operates, buckle switch off signal (seat belt fastened) to on signal (seat belt unfastened) is detected
• The subsequent warning sounds in the pattern shown in the figure.
am6xun00002897 -
-
-
Driver’s side/passenger’s side seat belt warning alarm activation function (Except U.S.A. and Canada)
-
• The driver’s side/passenger’s side seat belt warning alarm has an initial warning and subsequent warning.
-
Initial warning
-
• When all of the following conditions are met, the alarm sounds.
-
― Vehicle speed is approx. 20 km/h {12 mph} or more― Driver’s side/passenger’s side buckle switch on signal (seat belt unfastened) is detected― Occupancy sensor on signal (occupant in passenger seat) is detected (passenger’s seat belt warning alarm only)
• The initial warning sounds in the pattern shown in the figure.
am6xun00002898 -
-
Subsequent warning
-
• When all of the following conditions are met, the alarm sounds.
-
― Vehicle speed is approx. 20 km/h {12 mph} or more― Occupancy sensor on signal (occupant in passenger seat) is detected (passenger seat belt warning alarm only)― After initial warning operates, buckle switch off signal (seat belt fastened) to on signal (seat belt unfastened) is detected
• The subsequent warning sounds in the pattern shown in the figure.
am6xun00002899 -
-
Structure/Construction
-
• The seat belt warning alarm sounds using the buzzer built into the instrument cluster.
Operation
-
U.S.A. and Canada
-
― Warning while vehicle is stopped
-
1. When the body control module (BCM) receives (1) a driver’s side buckle switch signal from the SAS control module via CAN communication, the body control module (BCM) sounds the notification and warning speaker (2).
am3zzn00008188
― Initial warning/Subsequent warning-
1. When the body control module (BCM) receives (1) a vehicle speed signal from the PCM, a driver’s side/passenger’s side buckle switch signal from the SAS control module, and passenger seat status signal (adult) or (child) from the occupant classification sensor via CAN communication, the body control module (BCM) sounds the notification and warning speaker (2).
am3zzn00008189
-
-
Except U.S.A. and Canada
-
1. When the body control module (BCM) receives (1) a vehicle speed signal from the PCM and a driver’s side/passenger’s side buckle switch signal and occupancy sensor signal from the SAS control module via CAN communication, the body control module (BCM) sounds the notification and warning speaker (2).
am3zzn00008190
Panel light control indicator alarm
Purpose
-
• The panel light control indicator alarm notifies the driver that the panel light brightness is either at maximum or minimum.
Functions
-
• The instrument cluster activates the panel light control indicator alarm when the vehicle is under any of the following conditions.
-
― With the ignition switched ACC or off, the panel light control switch is rotated to the maximum right position and a TNS (parking lights) signal is received via CAN communication from the body control module (BCM).― With the ignition switched ON (engine off or on), the panel light control switch is rotated to the maximum right position and a TNS (parking lights) signal is received via CAN communication from the body control module (BCM) (dimmer cancel)― The panel light control switch is rotated to the maximum left position and a TNS (parking lights) signal is received via CAN communication from the body control module (BCM)
-
-
• The panel light control indicator alarm is activated in the pattern shown in the figure.
am6xun00002903
Structure/Construction
-
• The panel light control indicator alarm is activated using the buzzer built into the instrument cluster.
Operation
-
1. When the body control module (BCM) receives a maximum right position signal (1) and a TNS(parking lights) signal (2) from the instrument clusterthe via CAN communication, the body control module (BCM) sounds the notification and warning speaker (3).
am3zzn00008191
































