POWER WINDOW MAIN SWITCH [(US)]
POWER WINDOW MAIN SWITCH [(US)]
SM2334192
id0912000123x1
Purpose
Function
-
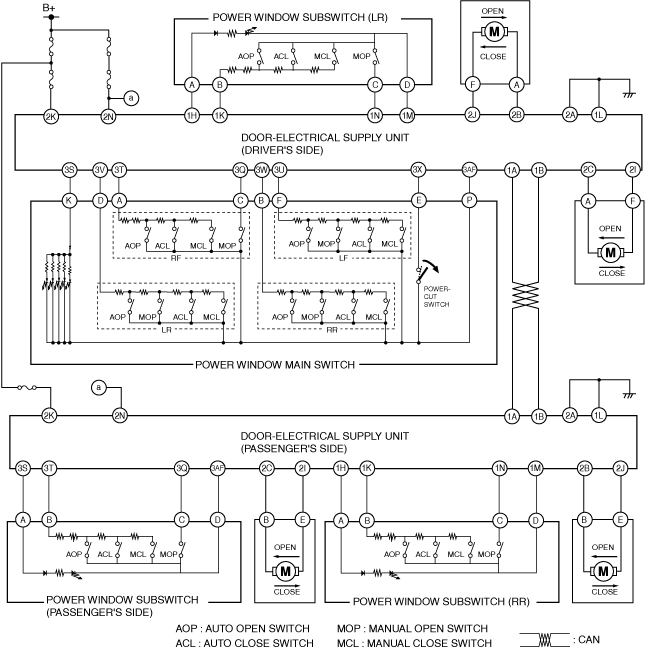
― When the power window main switch is operated for manual open/close operation, it sends a manual open/close signal to the door-electrical supply unit.
-
― When the power window main switch is operated for auto open/close operation, it sends an auto open/close signal to the door-electrical supply unit.
-
― When the power-cut switch is pressed (contact point: Open), operation of the power window subswitches for the front and rear passenger seats is disabled.
Structure/Construction
-
― Driver’s side switch― Passenger’s side switch― Rear side switch (LR)― Rear side switch (RR)― Power-cut switch
am3zzn00006945
|
Operation
Power window main switch (Example: manual close operation)
-
1. Contact points for door glass opening/closing can be changed by operating the power window main switch.
am3zzn00008048
|
Power-cut switch
-
• When the power-cut switch of the power window main switch is on (contact point: Open), current from each power window subswitch is interrupted.
am3zzn00008049
|


